一、炼焦荒煤气余热回收的必要性
从炼焦生产热平衡分布可以看出:650~750℃荒煤气带出热(中温余热)占焦炉支出热的
36%。炼焦荒煤气余热回收利用的经济效益显著。理论及中试数据表明,每生产 1 吨红焦的高温荒
煤气可回收余热 6 万大卡热量,2015 年我国生产焦炭 44778 万吨,如其荒煤气余热全部得到回收
利用,则至少可回收热量 268668 亿大卡,折合标煤约 384 万吨,年可减排二氧化碳量 998 万吨。
节能潜力巨大。

采用导热油回收上升管荒煤气余热蒸氨的短流程工艺相比直接换热生产水蒸汽蒸氨工艺具有无可比拟的技术优势,是上升管余热回收及蒸氨技术的一次革命,具有极大的经济效益和社会效益。
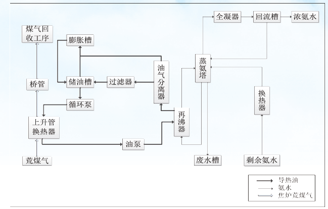
二、上升管荒煤气导热油余热回收蒸氨技术简介
工艺概述:整体工艺方案分为取热和用热两部分:将原焦炉上升管更换为导热油上升管换热器;
为适应导热油供热系统改造原蒸氨塔或新建导热油蒸氨塔;同时建设配套的循环泵、管路、电气及
辅助设备。通过上升管导热油换热器将荒煤气的中高温余热进行回收,换热后的高温导热油作为供
热热源用于焦化过程的蒸氨工序。
荒煤气导热油余热回收蒸氨工艺简图见图 1

图1 荒煤气导热油余热回收蒸氨工艺简图
三、焦炉上升管荒煤气导热油余热回收蒸氨技术优势及特点
A. 导热油蒸氨技术优势:
①传统蒸汽蒸氨每处理1 吨剩余氨水要消耗200 ~ 300 kg 蒸汽并产生同量废水,利用导热油蒸氨热耗为传统蒸氨的40%,热效率高、不产生废水;
②传统蒸汽蒸氨受蒸汽压力和温度影响操作不稳定,塔底含氨0.05%。导热油蒸氨温度稳定,
塔底含氨可降至0.02%。;
③ 传统蒸氨生产波动大,操作人员多。导热油蒸氨操作稳定,设备寿命长,可集中控制,
现场无人操作,生产安全,节省人力。
④ 取热部分关键设备引进日本上升管导热油换热器技术,并在此基础上开发出上升管导热
油换热器专利产品(专利号ZL201420646079.0),技术成熟可靠。
B. 导热油作为工业传热介质具有以下特点:
①在常压下可以获得高达350℃的操作温度,大大减低加热系统的操作压力,提高了设备
安全操作的可靠性;
②可以在常温~ 350℃较宽范围内满足不同温度加热、冷却的工业需求,降低系统和操作
的复杂性;
③省略了水处理系统和设备,提高了系统热效率,减少投资和运行费用;
④导热油在低压下工作,不产生相变,安全性高于水和蒸汽;
导热油循环系统示意图见图2
图2 导热油余热回收、循环系统示意图

C. 上升管导热油换热技术特点:
① 在换热过程中,采用导热油作为中间介质进行间接换热的最大优点是可在换热过程中对
被加热的工业介质进行精确的温控,有利于实现工艺过程的有效控制和产品质量的精细化。
② 使用专利技术导热油上升管换热器,采用三层嵌套式结构,已安全运行多年;
具体结构见图3
③导热油智能控制系统,可根据荒煤气温度精确调节余热回收量,在保证最大限度回收余
热又可避免余热回收过量导致上升管内温度过低;
以导热油为载体将荒煤气余热直接用于焦化后续高能耗的蒸氨工艺,完全替代原蒸氨工艺
的蒸汽和煤气消耗;